物聯網網關能夠采集多少設備?如何配置采集通道和轉發通道的交互頻率與幀間隔
發布者:領祺@物競天擇
如果希望高速高頻的采集設備,需要考慮設備的響應性能,決定設備選型方案。需要詢問客戶,要求采集的數據量、采集頻率、設備自身的性能,是否需要設備內緩存,最大要求多少數據的緩存,是否需要兩個通道主從雙備等等。 根據項目工程的實際情形,配置合適的具有性價比的設備,并保留設計冗余。
如何實現CAN總線和485總線的轉接
2022-08-23
智能CAN/串口轉換器提供“透明轉換、透明帶標識轉換和自定義協議轉換”三種轉換模式,支持任意串口數據與CAN幀之間的互轉;支持CAN幀驗收濾波設置。1.串行幀轉CAN報文假設配置的轉換成CAN報文幀信息為“標準幀”,幀ID1,ID2通過“發送標識符”設置為“00,60”,那么轉換格式如下圖所示。2...
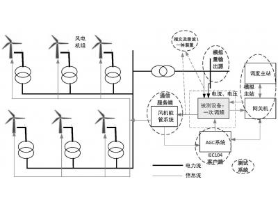
能源大數據光伏老電站數據重采增加數采通道:轉發104通道IP限制,如何添加新的轉發主站?
2023-02-10
能源大數據光伏老電站數據重采增加數采通道:轉發104通道IP限制,如何添加新的轉發主站?隨著風光新能源發電占比越來越高,需要加強對老舊新能源電站的智能化改造和數據采集,采集逆變器箱變保護等,增加對老舊場站的數字化管理和調度響應能力,或者需要集中采集老舊電站的實時運行數據,以便于更加精準的進行一次調頻..
25
2023-02
物聯網網關能夠采集多少設備?如何配置采集通道和轉發通道的交互頻率與幀間隔
發布者:領祺@物競天擇
如果希望高速高頻的采集設備,需要考慮設備的響應性能,決定設備選型方案。需要詢問客戶,要求采集的數據量、采集頻率、設備自身的性能,是否需要設備內緩存,最大要求多少數據的緩存,是否需要兩個通道主從雙備等等。 根據項目工程的實際情形,配置合適的具有性價比的設備,并保留設計冗余。
13
2023-02
如何實現CAN總線和485總線的轉接
發布者:領祺攻城獅
智能CAN/串口轉換器提供“透明轉換、透明帶標識轉換和自定義協議轉換”三種轉換模式,支持任意串口數據與CAN幀之間的互轉;支持CAN幀驗收濾波設置。1.串行幀轉CAN報文假設配置的轉換成CAN報文幀信息為“標準幀”,幀ID1,ID2通過“發送標識符”設置為“00,60”,那么轉換格式如下圖所示。2...
10
2023-02
能源大數據光伏老電站數據重采增加數采通道:轉發104通道IP限制,如何添加新的轉發主站?
發布者:大和尚@領祺
能源大數據光伏老電站數據重采增加數采通道:轉發104通道IP限制,如何添加新的轉發主站?隨著風光新能源發電占比越來越高,需要加強對老舊新能源電站的智能化改造和數據采集,采集逆變器箱變保護等,增加對老舊場站的數字化管理和調度響應能力,或者需要集中采集老舊電站的實時運行數據,以便于更加精準的進行一次調頻..
07
2023-02
物聯網網關的主要技術有哪些?以及使用有什么優勢?
發布者:領祺測試工兵丙
支持RS232、RS485、M-BUS、ModbusCAN接口,多種接口接入,同時兼容公有、私有協議。1、傳感器技術:這也是計算機應用中的關鍵技術。眾所周知,到目前為止,大多數計算機都處理數字信號。自從有了計算機,傳感器就需要將模擬信號轉換成
07
2023-02
自發自用余電不上網是否需要安裝防逆流保護裝置
發布者:光伏俠@領祺
防逆流裝置又稱為逆功率保護裝置,主要應用于分布式光伏并網(自發自用余電不上網)中。 一般戶用電力系統,配電變壓器向網內負載送電為正向電流。 安裝光伏電站后,當光伏發電量大于本地負載耗電時,消納不完的電力要送入電網,這時電流方向和常規的相反,即稱為“逆流”。 余電上網的光伏將光伏組件直流電轉變成..
07
2023-02
分布式光伏電站的集采集控并網協調設計產品選型——逆變器采集棒還是網關?
發布者:光伏俠@領祺
分布式光伏電站的集采集控并網協調面臨的問題是分散點多分布面廣,各種連接線路電氣環境復雜,不同光伏電站終端采用的設備所具有的通信條件不同,不同分布式光伏逆變器通信規約不同。分布式光伏電站的數據采集,戶用逆變器一般用精靈網關或逆變器采集棒,精靈網關的優勢在于可以遠程升級,可以在逆變器損壞更換的場景下,保..
06
2023-02
供電二總線M-BUS的干擾和采集通訊鏈路斷路問題
發布者:綜合節能智慧物業@領祺
無需編程便可配置M-Bus Modbus CAN 與所需工業網絡之間的連接。一旦網絡配置完成,配置文件可重復用于創建與其他網絡的連接。 領祺Pbox6217M智能通訊管理機逆變器M-BUS數據采集原理: 1、 數據集中器定是存儲數據(一般設置為00:00:00),在該時間點數據集中器自動將水表的累計..
04
2023-02
?等保要求下電力數據安全分區與數據庫隔離裝置
發布者:領祺@信安
信息交換隔離裝置用于在保障信息安全的前提下,在兩個不同安全級別的網絡區域間進行適量的、可靠的數據交換,電力企業內部自研的邏輯強隔離裝置僅支持SQL代理方式進行數據交換。SQL正反向隔離裝置架構由裝置、管理軟件客戶端、SG-JDBC驅動三大部分組成。裝置通過外網處理單元接收外網業務應用訪問數據庫的SQ..